¿­·¢ÌìÉúÓ®¼ÒÒ»´¥¼´·¢Ê×Ò³

EC-S3×¢ËÜÇý¿ØÒ»ÌåÏäÌå½ÓÏß˵Ã÷

[ Ðû²¼ÈÕÆÚ£º2021-04-15 ] À´Ô´: ¡¾´òÓ¡´ËÎÄ¡¿ ¡¾¹Ø±Õ´°¿Ú¡¿

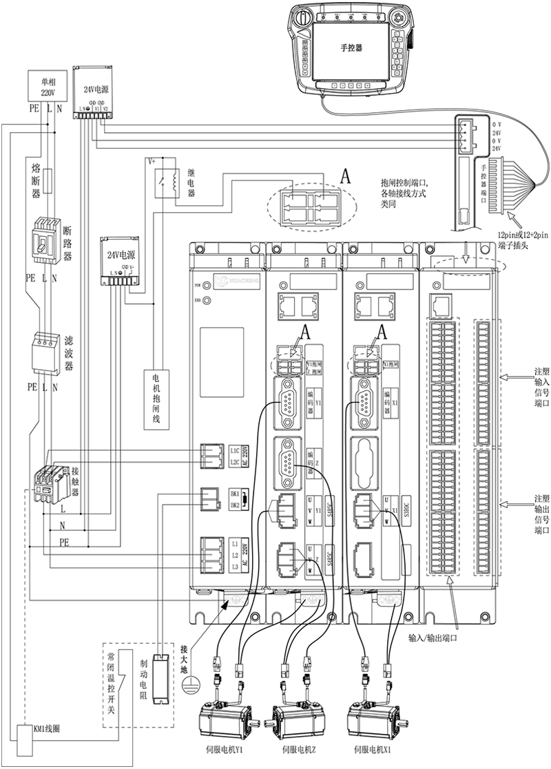
ÈýÖá×¢ËÜÇý¿ØÒ»Ì廯»úеÊÖ¿ØÖÆÏµÍ³-EC-S3£¬ÏäÌåÕûÌåÍâ¹Û½ÓÏß˵Ã÷£º


k8¡¤¿­·¢ÌìÉúÓ®¼Ò¡¤Ò»´¥¼´·¢(ÖйúÇø)¹Ù·½ÍøÕ¾


×¢Ò⣺

1£©Óû§ÐèÒª×ÔÐÐÆÀ¹ÀIOµçÔ´ÊÇ·ñÁè¼Ý±êÅä50W£¬ÈçÁè¼Ý£¬ÔòÐèÒª×ÔÐиü»»´ó¹¦ÂʵçÔ´¡£ 

2£©½ÓÏßÍê³ÉºóÊÖ¿ØÆ÷ÉÏ·ºÆðµÄ±¨¾¯·ÖÓй¦Ð§ÀàºÍËÅ·þ±¨¾¯À࣬²Ù×÷²½·¥ÈçÏ¡£

¹¦Ð§À౨¾¯£º×¢ËܶàÖá»úеÊÖ¿ØÖÆÏµÍ³¹¦Ð§À౨¾¯¼°½â¾öÒªÁ죬ËÅ·þÀ౨¾¯£º×¢ËܶàÖá»úеÊÖ¿ØÖÆÏµÍ³Çý¿ØÒ»ÌåËÅ·þÀ౨¾¯ÐÅÏ¢¼°½â¾öÒªÁì

°æÈ¨ËùÓÐ ? ¿­·¢ÌìÉúÓ®¼ÒÒ»´¥¼´·¢Ê×Ò³ δ¾­Ðí¿É²»µÃ¸´ÖÆ¡¢×ªÔØ»òÕª±à£¬Î¥Õ߱ؾ¿  °æÈ¨ÉùÃ÷

Copyright ? Shenzhen Huacheng Industrial Control Co., Ltd. All Rights Reserved.

ÍøÕ¾ICP±¸°¸ºÅ£º ÔÁICP±¸19106162ºÅ

¼¼ÊõÖ§³Ö£ºÐÂÐÂÍøÂç

×Éѯµç»°

13924666952

400-158-1606

k8¡¤¿­·¢ÌìÉúÓ®¼Ò¡¤Ò»´¥¼´·¢(ÖйúÇø)¹Ù·½ÍøÕ¾

¹Ù·½¿Í·þ΢ÐÅ

ÍøÕ¾µØÍ¼