×Éѯµç»°
13924666952
400-158-1606
¹¤Òµ»úеÊÖΪÁËÂú×ãCE±ê¼ÇEMCµÄÒªÇ󣬱ØÐë½ÓÄÉ´øÓÐÆÁ±Î²ãµÄÆÁ±ÎµçÀ£¬ÆÁ±ÎµçÀÂÓÐÈý¸ùÏർÌåµÄÆÁ±ÎµçÀºÍËĸùÏർÌåµÄÆÁ±ÎµçÀ£¬ÆäÖÐÒ»¸ùΪPEÏߣ¬ÈçÏÂͼËùʾ£º

ÆÁ±ÎÏßÀÂÒªÇó
ΪÁËÓÐЧÒÖÖÆÉ䯵×ÌÈÅ·¢ÉäºÍ´«µ¼£¬ÆÁ±ÎÏߵįÁ±Î²ãÓÉͬÖáµÄͱàÖ¯´ø×é³É¡£ÎªÁËÔö¼ÓÆÁ±ÎЧÄܺ͵¼µçÐÔÄÜ£¬ÆÁ±Î²ãµÄ±àÖ¯ÃܶÈÓ¦´óÓÚ90%¡£ÈçÏÂͼËùʾ£º

ÆÁ±Î²ãµÄ±àÖ¯ÃܶÈ
×°ÖÃ×¢ÒâÊÂÏ
¡ñ ËùÓÐÆÁ±ÎµçÀÂÍÆ¼öʹÓÃÆÁ±Î¶Ô³ÆµçÀ£¬¹ØÓÚÊäÈëµçÀÂÒ²¿ÉÒÔ½ÓÄÉËÄоµçÀ£»
¡ñ µç»úµçÀ¼°ÆäPEÆÁ±Îµ¼Ïߣ¨½ÊºÏÆÁ±Î£©Ó¦¾¡Á¿¶Ì£¬ÒÔ½µµÍµç´Å·øÉäÒÔ¼°µçÀÂÍⲿµÄÔÓÉ¢µçÁ÷ºÍÈÝÐÔµçÁ÷£»
¡ñ ½¨ÒéËùÓпØÖƵçÀ¶¼ÐèÒª½ÓÄÉÆÁ±ÎµçÀ£»
¡ñ Çý¶¯Æ÷µÄÊä³ö¶¯Á¦Ïß½¨ÒéʹÓÃÆÁ±ÎµçÀ£¬»òʹÓÃ¸Ö¹ÜÆÁ±Î¶¯Á¦Ïߣ¬ÇÒÆÁ±Î²ãÒª¿É¿¿½ÓµØ£¬¹ØÓÚÊÜ×ÌÈÅÉ豸µÄÒýÏß½¨ÒéʹÓÃË«½ÊÆÁ±Î¿ØÖÆÏߣ¬²¢½«ÆÁ±Î²ã¿É¿¿½ÓµØ¡£
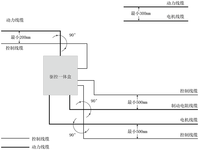
ÏßÀ²¼ÏßÒªÇó£º
1£©µç»úµçÀµÄ×ßÏßÒ»¶¨ÒªÔ¶ÀëÆäËûµçÀµÄ×ßÏߣ¬¼¸¸öÇý¶¯Æ÷µÄµç»úµçÀ¿ÉÒÔ²¢ÅÅ×ßÏß¡£
2£©½¨Ò齫µç»úµçÀ¡¢ÊäÈ붯Á¦µçÀºͿØÖƵçÀ»®É¢²¼ÔÚ²î±ðµÄÏß²ÛÖС£ÎªÁËÖÆÖ¹ÓÉÓÚÇý¶¯Æ÷Êä³öµçѹ¿ìËÙ±ä¸ï±¬·¢µÄµç´Å×ÌÈÅ£¬Ó¦¸ÃÖÆÖ¹µç»úµçÀÂºÍÆäËûµçÀµij¤¾àÀë²¢ÅÅ×ßÏß¡£
3£©µ±¿ØÖƵçÀ±ØÐë´©¹ý¶¯Á¦µçÀÂʱ£¬Òª°ü¹ÜÁ½ÖÖµçÀÂÖ®¼äµÄ¼Ð½Ç¾¡¿ÉÄܼá³Ö90¶È£¬²»Òª½«ÆäËûµçÀ´©¹ýÇý¶¯Æ÷¡£
4£©Çý¶¯Æ÷µÄ¶¯Á¦ÊäÈëºÍÊä³öÏß¼°ÈõµãÐźÅÏߣ¨Èç¿ØÖÆÏß·£©¾¡Á¿²»ÒªÆ½Ðа²ÅÅ£¬ÓÐÌõ¼þʱ±ÊÖ±°²ÅÅ¡£
5£©µçÀÂÏß²ÛÖ®¼ä±ØÐë¼á³ÖÁ¼ºÃµÄÁ¬½Ó£¬²¢ÇÒ½ÓµØÁ¼ºÃ¡£ÂÁÖÆÏß²Û¿ÉÓÃÓÚ¸ÄÉÆµÈµçλ¡£
6£©Â˲¨Æ÷¡¢Çý¶¯Æ÷¡¢µç»ú¾ùÓ¦ºÍϵͳ£¨»úе»ò×°Öã©Ó¦Á¼ºÃ´î½Ó£¬ÔÚ×°ÖõIJ¿·Ö×öºÃÅçÍ¿±£»¤£¬µ¼µç½ðÊô³ä·Ö½Ó´¥¡£
ÏßÀ²¼ÏßͼÈçÏ£º

°æÈ¨ËùÓÐ ? ¿·¢ÌìÉúÓ®¼ÒÒ»´¥¼´·¢Ê×Ò³ δ¾Ðí¿É²»µÃ¸´ÖÆ¡¢×ªÔØ»òÕª±à£¬Î¥Õ߱ؾ¿ °æÈ¨ÉùÃ÷
Copyright ? Shenzhen Huacheng Industrial Control Co., Ltd. All Rights Reserved.
ÍøÕ¾ICP±¸°¸ºÅ£º ÔÁICP±¸19106162ºÅ
¼¼ÊõÖ§³Ö£ºÐÂÐÂÍøÂç